![]() |
| Carl von Linde (imagem: Spielwiese098). |
Carl
von Linde. (Carl
Paul Gottfried von Linde).
Nasceu em Berndorf, a 11 de Junho de 1842, e, faleceu em Munique, a
16 de Novembro de 1934. Carl von Linde foi um físico e engenheiro
alemão. Destacou-se especialmente por haver inventado um aparato
intercambiador de calor, e seu nome está ligado às investigações
fundamentais sobre a técnica das baixas temperaturas necessárias
para a liquefação do ar e a separação industrial do nitrogênio,
oxigênio e os gases nobres. Desenvolveu os princípios para a
tecnologia moderna de refrigeração. Foi orientado por Hans
Lorenz,
e, orientador de Gustav
Zeuner,
Franz
Reuleaux
e Rudolf
Clausius.
Em 1870, Linde construiu a máquina de absorção, assim como o
primeiro aparato refrigerador por compressão. Como fluido de
refrigeração para o aparato, ele utilizou o éter metílico em 1873
e o amoníaco em 1876. Em 1895, liquefez o ar por compressão e
expansão combinada com o resfriamento intermediário, obtendo
oxigênio líquido e nitrogênio gasoso praticamente puros. Em 1878,
von Linde fundou a empresa Lindes
Eismaschinen AG,
que atualmente segue existindo com o nome de Linde
AG.
Carl Von Linde faleceu em 1934 aos 92 anos de idade. Durante sua
vida, von Linde foi agraciado com três doutorados honoríficos, uma
medalha da Baviera, e foi homenageado com seu enobrecimento, entre
muitas outras honrarias. Em
1871 inventou um sistema que trabalhava com éter metílico enquanto
trabalhava em Augsburg. A segunda geração de refrigeradores
trabalhava com nitrogênio. Ambos sistemas utilizavam o princípio de
arrefecimento a gás; até então, o arrefecimento era conseguido
mecanicamente. Em 1894, a pedido da cervejaria
Guinness,
desenvolveu um revolucionário método de arrefecimento (técnica
de Linde)
para a liquefação de grandes quantidades de ar. A técnica
de Linde
era baseada nas investigações de James
Prescott Joule
e William
Thomson
e na introdução da técnica de contra-corrente: o ar é sugado para
uma máquina que o irá comprimir, pré-arrefecer, e descomprimir;
neste ponto arrefecerá bastante. No método da contra-corrente, o ar
que foi arrefecido é utilizado para arrefecer mais ar comprimido
que, por sua vez, irá arrefecer o próximo volume de ar, e assim
sucessivamente. A repetição contínua deste processo irá fazer
descer a temperatura suficientemente até o ar se liquefazer. Foram
os trabalhos de Linde que permitiram aos cientistas de hoje o estudo
da Criogenia
e da separação dos elementos do ar liquefeito através da
destilação fraccional.
O
invento principal de Carl Von Linde foi a máquina de absorção, ou
seja, a geladeira. Para liquefazer o ar, Linde utilizou um método
baseado nos trabalhos de James Prescott Joule e de
William Thomson (que mais tarde seria enobrecido como
Lord Kelvin), e a introdução da técnica de
contra-corrente. O ar é aspirado pela máquina, onde é comprimido,
antes de esfriar e ser descomprimido, com o que neste ponto se
esfria. Na contra-corrente intercambiadora de calor, o ar que já
está esfriado se emprega para esfriar ainda mais o ar comprimido,
que se esfria novamente com a próxima entrada de ar. A contínua
repetição do processo conduz à uma maior redução da temperatura
até que o ar é liquefeito.
Ciclo
Hampson–Linde
O
Ciclo
Hampson–Linde
é baseado no Efeito
Joule-Thomson
e é usado na liquefação dos gases. William
Hampson
e Carl
von Linde
independentemente entrou com pedido de patente do ciclo em 1895.
Ciclo
Linde-Hampson simples
![]() |
O
sistema é composto por um compressor, um trocador de calor, uma
válvula de expansão e um depósito para o gás liquefeito. *No
sistema Linde-Hampson simples, ilustrado na Figura 21, o gás,
mantido sob
temperatura e pressão ambientes (ponto 1), é
comprimido reversível e isotermicamente até o
ponto 2. Em um
sistema real, o processo 1-2 seria, na verdade, composto por dois
processos:
uma compressão politrópica ou adiabática irreversível,
seguida de um resfriamento para que a
temperatura do gás iguale-se
novamente à temperatura ambiente. Posteriormente, o gás passa
por
um trocador de calor ideal (em que não ocorre variação na
pressão), onde troca calor com
o fluxo de gás de baixa pressão
que retorna do tanque de acumulação, alcançando o ponto 3.
Do
ponto 3 ao ponto 4, o gás é estrangulado na válvula, mantendo-se a
entalpia constante (h3
= h4), enquanto ocorre um rebaixamento da sua
pressão. No ponto 4, a parte do gás que foi
liquefeita é mantida
na condição de líquido saturado (ponto f), enquanto que o vapor
saturado
deixa o reservatório (condição g). Este vapor
refrigerado é então aquecido isobaricamente até
a temperatura
inicial, recebendo calor do fluxo em contra corrente do fluido no
trocador de
calor. (1)
Ciclo
Linde-Hampson com pré-resfriamento
![]() |
Este
sistema é uma modificação do sistema anterior. *Pode-se
demonstrar que o desempenho termodinâmico do sistema Linde-Hampson
simples (Seção 9.1.2) poderia ser melhorado se houvesse alguma
modificação que permitisse
ao gás entrar no trocador de calor a
uma temperatura menor que a ambiente. Dessa forma,
neste sistema, o
gás é pré-resfriado antes de passar pelo trocador. Para tanto,
utiliza-se um
ciclo de refrigeração independente, onde um fluido
refrigerante (composto por uma substância
pura ou uma mistura)
resfria o fluxo de gás e aumenta a eficiência do sistema. Deve-se
observar que a temperatura crítica do refrigerante auxiliar deve ser
superior à temperatura
ambiente, de forma que este possa ser
condensado através da troca de calor com o ar
atmosférico ou com
água à temperatura ambiente.
Observando-se o ciclo representado na
Figura 22, nota-se que, para um trocador de
calor com 100% de
eficiência, as temperaturas nos pontos 3 e 6 são iguais.
Observando-se a
aplicação da 2a Lei da Termodinâmica, T3 e T6 não
podem ser inferiores à temperatura de
evaporação do refrigerante
auxiliar no ponto d; caso contrário ocorreria uma transferência de
calor de um meio de menor temperatura para um meio de maior
temperatura sem
fornecimento de trabalho.
(1)
Ciclo
Linde-Hampson de dupla pressão
![]() |
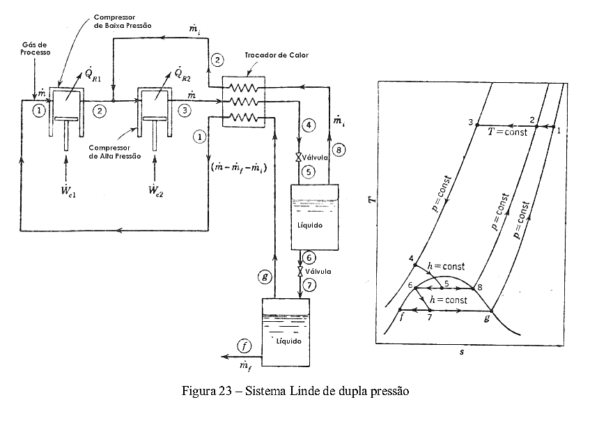
Uma
outra modificação feita ao sistema Linde-Hampson simples com o
objetivo de
reduzir o trabalho total requerido consiste em expandir
parte do gás a uma pressão
intermediária, já que, no sistema
original, apenas uma pequena parcela do gás que é
comprimido é
liquefeita. Assim, uma vez que o trabalho requerido para uma
compressão
isotérmica-reversível (wT) é proporcional ao
logaritmo da razão entre as pressões envolvidas,
isto é, WT α ln
(p 2 /p1 ), uma diminuição nessa razão de pressões resultaria num
trabalho
menor.
Como se observa na Figura 23, neste ciclo, o gás é
primeiramente comprimido a uma
pressão intermediária e,
posteriormente, a uma pressão mais elevada após adicionar o fluxo
de
retorno. O gás de alta pressão atravessa o trocador de calor e
é expandido a uma pressão
intermediária (ponto 5), onde parte do
gás é liquefeita. O líquido saturado e o vapor são
separados; o
vapor é retornado ao segundo compressor (fluxo de retorno), passando
pelo
trocador de calor enquanto o líquido é expandido. (1)
Prêmios
- Medalha Elliott Cresson (1914)
- Anel Werner von Siemens (1916)
- Medalha Wilhelm Exner (1922)
Patentes
- US727650 (em português)-- 12 de Maio de 1903 -- Processamento de oxigénio Linde
- US728173 (em português)-- 12 de Maio de 1903 -- Equipamento para o processamento de oxigênio Linde
- US795525 (em português)-- 25 de Julho de 1905 -- Equipamento para o processamento de oxigênio e nitrogênio Linde
Referências
Débora
Mei Shen (1)



